相關產品推薦更多 >>
優化Modbus協議系統便捷衛生型渦輪流量計的數據采集
點擊次數:2477 發布時間:2021-01-13 17:38:31
摘要:集氣站監控設備眾多,包括加熱爐、分子篩、火氣探測設備、衛生型渦輪流量計設備,各個設備都有各自的通訊協議。本文講述了集氣站多種 Modbus 協議設備的數據采集過程,并通過以太網通訊在組態軟件中進行數據監控的技術。結果表明,該技術能長久穩定運行。
引言
集氣站是收集氣井所生產天然氣的站場,在集氣站內對天然氣進行節流降壓、加熱、調壓計量等各種工藝預處理,設備眾多且分散。為方便進行檢測和操作,必須進行統一的數據采集,在監控臺進行數據的管理。集氣站設備主要包括加熱爐、衛生型渦輪流量計、分子篩、火災報警盤,以及供電設備 UPS 等,這些不同廠家的設備基本都支持Modbus 協議,通過 Modbus 通訊可以將這些數據采集。為了有效降低成本,設計了如圖 1 所示的系統。系統采用西門子 S7-300 控制器,通過以太網連接上位機監控軟件,再通過 MP277 連接S7-200 的方式。S7-200 控制器自帶 RS485 接口,能夠進行 Modbus 通訊,采集現場各種設備數據。*后通過以太網通訊將設備數據上傳至監控軟件,方便操作人員進行監控,該方案簡單有效,能夠實現集氣站內設備的狀態監控,數據處理,有效的進行天然氣的生產工作。

1 數據采集
S7-300 控制器與 S7-200 控制器之間的通訊是實現系統數據采集的關鍵,EM277 可以方便的實現 S7-300 與 S7-200 之間的 PROFIBUS DP 通訊,只需要在 STEP7 中進行 S7-300 控制站的組態,簡單配置 EM277 設備。選中 STEP7 的硬件組態窗口中的菜單 Optionà Install new GSD,導入 SIEM089D.GSD 文件,安裝 EM277 從站配置文件。導入 GSD 文件后,在右側的設備選擇列表中找到 EM277 從站,根據需要的通訊字節數,選擇一種通訊方式。本文中需要通訊的數據量比較大,選擇了*大的 64 字節輸入/64 字節輸出的配置。S7-300 的硬件下載完成后,將 EM277 的撥位開關撥到與以上硬件組態的設定值一致。

1.2 程序處理
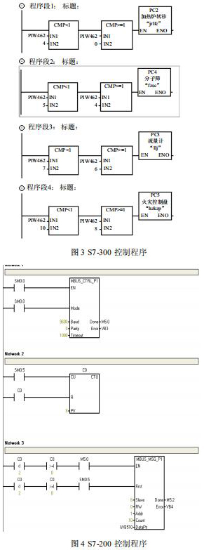
在 S7-200 系統中不需要對通訊進行組態和編程,只需要將要進行通訊的數據整理存放在 V 存儲區,與 S7-300 組態 EM277 從站時的硬件 I/O地址相對應就可以了。控制器中的程序如圖 3、 圖 4 所示。V4.0 STEP 7 MicroWIN SP6 中循環處理數據,調用“MBUS_CTRL_P1”和“MBUS_MSG_P1”功能,安裝設定的步序采集下表所示的設備數據,將數據循環放置在配置的通訊區中 V 變量區,并為讀取的數據設置數據包號碼,以方便 S7-300進行識別。
Step7 中進行讀取數據,根據讀取數據包的序號進行對數據進行區分,對應不同的設備參數。
2 監控界面
上位機通過以太網與控制器進行連接,采用易控(INSPEC)組態軟件進行設計。易控是基于Microsoft 操作平臺.Net 的通用監控軟件,它的畫面精美 、功能創新,大大提升了系統檔次。系統開發的界面如圖 5 所示,分為“氣站概覽”、“加熱爐”、“分子篩”、“火氣探測”、“歷史數據”、“報警信息”、“報表”選項,包括各個設備的監控,可以采集運行數據、設置運行參數。

3 結束語
文中所述的數據采集監控技術已經成功地應用到集氣站現場,經過長久的運行,系統運行狀態良好,操作人員在上位機上能夠實時檢測現場所有設備的運行狀態和數據,并可以對設備進行參數設置,滿足集氣站的數據采集監控設計要求,并且采集的數據兩小時記錄一次,填充在報表中,每天在 12 點-12 點 15 分之間進行報表的一次保存和自動打印,并可進行歷史數據的查詢,非常方便現場操作人員對整個集氣站的監控管理工作。
引言
集氣站是收集氣井所生產天然氣的站場,在集氣站內對天然氣進行節流降壓、加熱、調壓計量等各種工藝預處理,設備眾多且分散。為方便進行檢測和操作,必須進行統一的數據采集,在監控臺進行數據的管理。集氣站設備主要包括加熱爐、衛生型渦輪流量計、分子篩、火災報警盤,以及供電設備 UPS 等,這些不同廠家的設備基本都支持Modbus 協議,通過 Modbus 通訊可以將這些數據采集。為了有效降低成本,設計了如圖 1 所示的系統。系統采用西門子 S7-300 控制器,通過以太網連接上位機監控軟件,再通過 MP277 連接S7-200 的方式。S7-200 控制器自帶 RS485 接口,能夠進行 Modbus 通訊,采集現場各種設備數據。*后通過以太網通訊將設備數據上傳至監控軟件,方便操作人員進行監控,該方案簡單有效,能夠實現集氣站內設備的狀態監控,數據處理,有效的進行天然氣的生產工作。

1 數據采集
S7-300 控制器與 S7-200 控制器之間的通訊是實現系統數據采集的關鍵,EM277 可以方便的實現 S7-300 與 S7-200 之間的 PROFIBUS DP 通訊,只需要在 STEP7 中進行 S7-300 控制站的組態,簡單配置 EM277 設備。選中 STEP7 的硬件組態窗口中的菜單 Optionà Install new GSD,導入 SIEM089D.GSD 文件,安裝 EM277 從站配置文件。導入 GSD 文件后,在右側的設備選擇列表中找到 EM277 從站,根據需要的通訊字節數,選擇一種通訊方式。本文中需要通訊的數據量比較大,選擇了*大的 64 字節輸入/64 字節輸出的配置。S7-300 的硬件下載完成后,將 EM277 的撥位開關撥到與以上硬件組態的設定值一致。

1.2 程序處理
在 S7-200 系統中不需要對通訊進行組態和編程,只需要將要進行通訊的數據整理存放在 V 存儲區,與 S7-300 組態 EM277 從站時的硬件 I/O地址相對應就可以了。控制器中的程序如圖 3、 圖 4 所示。V4.0 STEP 7 MicroWIN SP6 中循環處理數據,調用“MBUS_CTRL_P1”和“MBUS_MSG_P1”功能,安裝設定的步序采集下表所示的設備數據,將數據循環放置在配置的通訊區中 V 變量區,并為讀取的數據設置數據包號碼,以方便 S7-300進行識別。
Step7 中進行讀取數據,根據讀取數據包的序號進行對數據進行區分,對應不同的設備參數。
2 監控界面
上位機通過以太網與控制器進行連接,采用易控(INSPEC)組態軟件進行設計。易控是基于Microsoft 操作平臺.Net 的通用監控軟件,它的畫面精美 、功能創新,大大提升了系統檔次。系統開發的界面如圖 5 所示,分為“氣站概覽”、“加熱爐”、“分子篩”、“火氣探測”、“歷史數據”、“報警信息”、“報表”選項,包括各個設備的監控,可以采集運行數據、設置運行參數。

3 結束語
文中所述的數據采集監控技術已經成功地應用到集氣站現場,經過長久的運行,系統運行狀態良好,操作人員在上位機上能夠實時檢測現場所有設備的運行狀態和數據,并可以對設備進行參數設置,滿足集氣站的數據采集監控設計要求,并且采集的數據兩小時記錄一次,填充在報表中,每天在 12 點-12 點 15 分之間進行報表的一次保存和自動打印,并可進行歷史數據的查詢,非常方便現場操作人員對整個集氣站的監控管理工作。


